成豐巷199-1號
FAX: (04) 2335-9749
EMAIL: twdioute@gmail.com
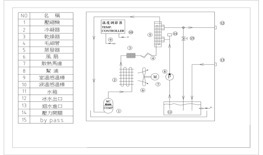
適用行業設備: ●雷射雕刻機冷卻 ● 研磨機主軸冷卻 ●光電/半導體設備冷卻 ●CNC高速雕銑機高速主軸用冷卻 ●SMT/曝光機設備用冷卻 特點: ● 將設備熱源帶出 ● 控制溫度,保持恆溫 ● 使用不鏽鋼高效率板式熱交換器 ● 使用不鏽鋼接頭 ● 使用不鏽鋼水箱 ● 使用多段離心式不鏽鋼泵浦
| 冰水機規格表 | ||||||||||
| 型號 Type | DW-2 | DW-4 | DW-6 | DW-12 | DW-24 | DW-36 | DW-60 | DW-90 | DW-120 | |
|
電源
Power source
|
V | 1ψAC 220V60HZ | – | |||||||
| V | 3ψAC 220V50/60HZ ±10% (其他電壓可另行製作) | |||||||||
| 總負載電流 | A | 5.5 | 5.8 | 6.2 | 7.3 | 11.8 | 21 | 28 | 36 | 42 |
|
冷卻能力
|
Kcal/HR | 500 | 1000 | 1500 | 3000 | 6000 | 9000 | 15000 | 22500 | 30000 |
| BTU/HR | 2000 | 4000 | 6000 | 12000 | 24000 | 36000 | 60000 | 90000 | 120000 | |
| W | 586 | 1172 | 1758 | 3516 | 7033 | 10550 | 17584 | 26377 | 35170 | |
| 溫度範圍 | ℃ | 10~40℃ | ||||||||
| 溫度精度 | ℃ | ±1.5℃(標準)特殊精度可另行設計 | ||||||||
| 加熱器 | KW | 選配 | ||||||||
|
泵浦
|
馬力HP | 2014/1/2 | 2014/1/2 | 2014/3/4 | 2014/3/4 | 1 | 1.2 | 1.2 | 1.5 | 2 |
| 壓力㎏/C㎡ | 1~5 | 1~5 | 1~2 | 1~2 | 2~3.5 | 2.5~5.5 | 2.5~5.5 | 3~6 | 3~7 | |
| 流量L/min | 3.8 | 3.8 | 20~60 | 20~60 | 20~60 | 20~60 | 20~60 | 40~120 | 40~160 | |
| 運轉電流A | 1.6 | 1.6 | 2.2 | 2.2 | 2.6 | 3.3 | 3.3 | 6.2 | 7.7 | |
| 水箱容量 | L | 7 | 10 | 27 | 27 | 45 | 65 | 80 | 120 | 180 |
| 壓縮機電流 | 運轉電流A | 2.8 | 3.2 | 3.8 | 4.2 | 6 | 14 | 18 | 21 | 32 |
| 冷媒 | R134a R407c | R134a R407c | R134a R407c | R134a R407c | R134a R407c | R134a R407c | R134a R407c | R134a R407c | R134a R407c | |
| 進出口管徑 | PT | 1/2" | 1/2" | 3/4" | 1" | 1" | 1" | 1" | 1-1/4" | 1-1/2" |
| 外型尺寸 | W×D×H(mm) | 365×440×600 | 370×450×880 | 520×510×970 | 520×510×970 | 680×550×1260 | 930×610×1350 | 1110×710×1350 | 1280×920×1780 | 1600×920×1780 |
| 重量 | KG | 40 | 56 | 86 | 92 | 155 | 210 | 310 | 450 | 500 |
以上規格為環境溫度32度時,水溫22度測得特殊電壓需求請與本公司聯繫特殊規格可另行製作本型錄僅供參考,如規格變更恕不另行通知,實際規格及尺寸以報價時確認圖為準
![]() |
![]() |
![]() |